Wiring Diagram - Kitchenaid Kess300B Reference Manual

Electronic range controls “b” & “d” line wall ovens
Hide thumbs Also See for KESS300B:
Table of Contents

Advertisement

L1
RETURNS
STROBES
LINK=MEMBRANE KEYS
OPEN=CAPACITANCE
GLASS KEYS
STROBES
RETURNS
L1

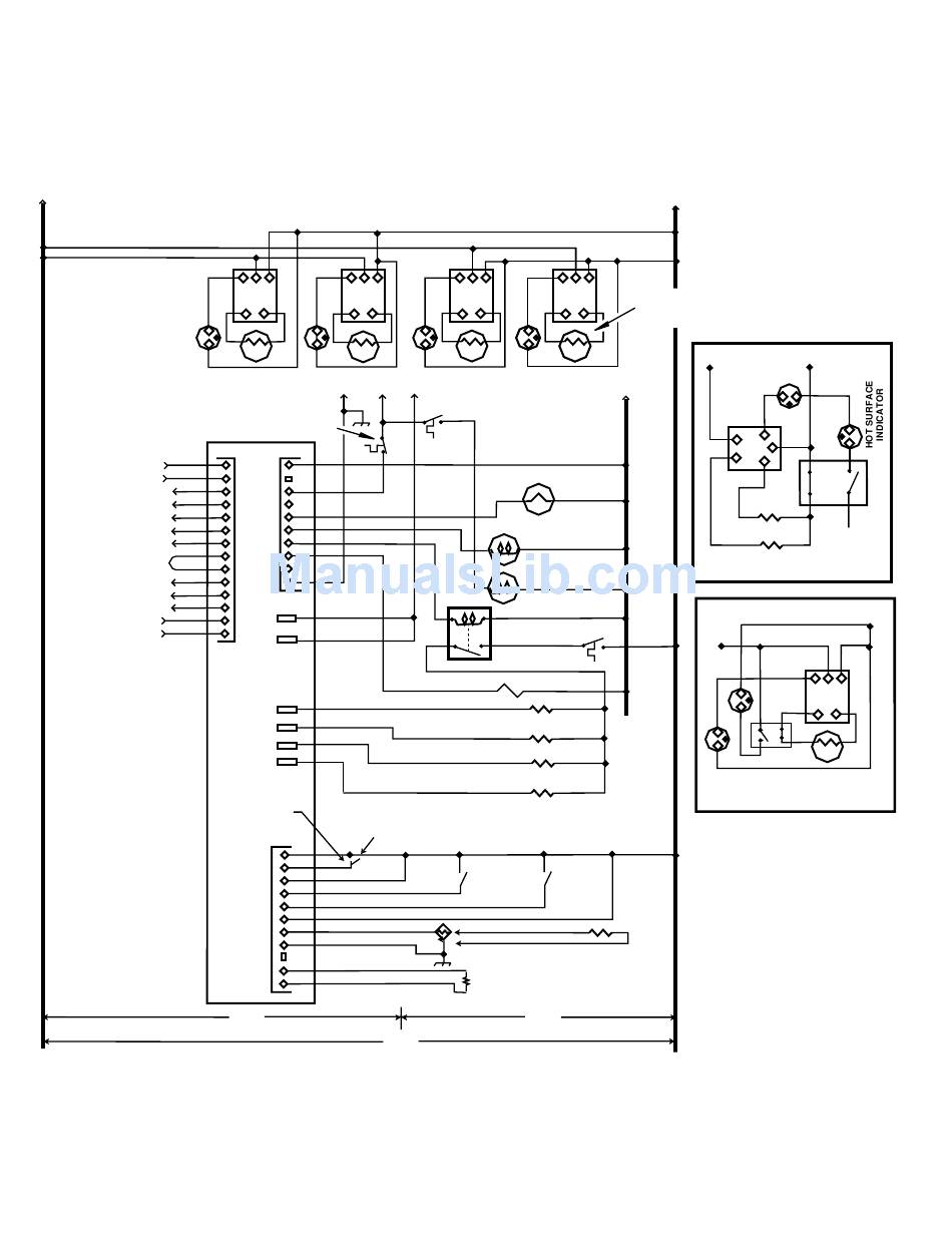
Wiring Diagram

Electric Ranges
P L1 L2
P L1 L2
H1 H2
H1 H2
R.F.
R.R.
L1
G
(BLACK)
(GREEN)
CONTROL PANEL
SHUTDOWN SW. (N.C.)
(NON RESET)
P9
J1
1
1
2
2
3
3
4
4
5
5
6
6
7
7
8
8
9
9
10
10
11
12
P4
13
P5
14
ELECTRONIC
OVEN
BIDIRECTIONAL
CONTROL
LATCH SOLENOID
P6
P2
P7
P11
HARNESS
JUMPER
OPEN = SLIDE-IN (NO SURF. LAMP)
P1-1
2
3
4
5
6
7
8
9
NO PIN
10
11
120 V
240 V
P L1 L2
P L1 L2
P L1 L2
H1 H2
H1 H2
H1 H2
L.R.
L.R.
L.R.
COOLING FAN
THERMAL SW.
(N.O.)
OVEN
LIGHT
CONVECT. FAN
MOTOR
COOLING FAN
MOTOR
BAKE ELEMENT
SHUTDOWN SW
(NON-RESET)
DLB RELAY
OUTER BROIL
CONVECT. RING (OPTIONAL)
INNER BROIL
BAKE
OPEN =
LATCH
DOOR
OPEN =
SHUT
UNLATCH
MEAT PROBE
50 kΩ @ 25˚C
OVEN TEMP SENSOR
1654 Ω @ 350˚F
1000 Ω @ 32˚F
N
120 V
- 34 -
L2
(RED)
SWITCH & ELEMENT
WIRING FOR COIL
ELEMENT COOKTOP
L1
ELEMENT LIGHT
N
(WHITE)
4
5
N
2
3
AUXILIARY
MAIN
R.R. DUAL ELEMENT
CERAMIC COOKTOP
L1
L.F., L.R., R.F. ELEMENT
CERAMIC COOKTOP
L2
L2
L1
L2
P L1 L2
H1 H2
L.R.

Hide quick links:

Advertisement

Table of Contents
loading
Need help?

Need help?

Do you have a question about the KESS300B and is the answer not in the manual?

Table of Contents