Download Print this page

Toshiba QR-2000 Manual page 7

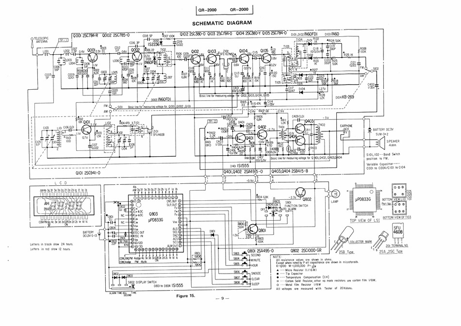
Lcd quartz clock radio
BATTERY
DCI.SV G-I3
Letters
in black show
24 hours.
Letters
in red
show
{2 hours.
a
L
JU
ene
dc 3e 3d 3c00R2e 2d 2c le Id Ic
i ees |
eee
4b
AM 3g3f 3a 3b 2g 2f 20 2b Iq If ta Ib
NDOO@OOOQODOOQOU OG
Ghl2 (28
CNT. OUT @
63) \ 2
SLP. OUT
804
Cn
Fs (6)
D804 TOK |
6)Cir &OC
Fu @
TON LAUTO_ALARM
ee Cop xDC
Q803
FH (8)
0.|
aS Con
28
;
uPD833G
BOTTOM VIEW
OF TIO3
p | wc rs
me
TOP VIEW
OF LSI
'LSI
O-4
B04
eens
© QO) V op
ALS @
e
tsi
€5 OSC OUT
SEC @
ae
AL
OZ
ea
J
Za
Ne
ees
,
are
B03
[32.768 | |
=
ae
|
|
Kk
Q2) 60/120
SCI
t
R
Hal @) 60/30
ALM OUT ©
C O L L E C T O R MARK
32
Q) OB AD" OB
OB DOO
Cs
80
rv
c
ZIO1 TERMINAL NO.
-
C
sa nl Gadge 4c 3e 3d SOR 2d 2c Ie Id Ic
Sgo4 i
| NOTE:
PM
4b,4c
ON
O
O-@MINUTE
All resiotance
values are
shown
in ohms.
S805
Except where noted by P all capacitance are shown in microfarads.
HOUR
K=1000 M=1,000,000 P= 7%
Se06
alle
A ---- Micro Resistor
(1/16 W)
D802
D803
SNOOZE
;
@ += Tip Capacitor
S807_ 5
6-4
CLEAR
@ ---- Temperature
Compensation
(CH)
le
eke
15802 DISPLAY SWITCH
Sg08 alle
O -----Carbon Solid Resistor, other no mark resistors are carbon film I/8W.
p80! to 0804 1S 1555
De
C-P
SLEEE
© -----Metal
film
Resistor
|/8W
ALARM TIME ADJ,
SECOND
eS
ST
Figure 15.
loading
Need help?

Need help?

Do you have a question about the QR-2000 and is the answer not in the manual?