Trigger Amplifier, Circuit Diagram - Philips Pm 3344 Manual

Four trace y-amplifier
Table of Contents

Advertisement

SK 17
d
~~6
I
t
Tr.
f
j
p
d~~~
3
z ~
t
C ~~
Tr
f--
I
C
c' ~o
3
~2
1
6
5 I
<
6
~5
b
~--
0
~~G
T r.
f—
I
b _ ~~
z ~?
r~ J
~ '
R120
61
5
0
T r.
~ -~
B
A
~R130 ~z
o~
~ ~a 33
~a 0 33
I+0.4V ~
R615~
3
6
9
~7
3o
g1
t 6
P
o 09
I
<b
30 ~6
P
0 09 3o t6o 09
7~+[~
1d
~71~
<b ~71d
<b d7
A
C
SK17
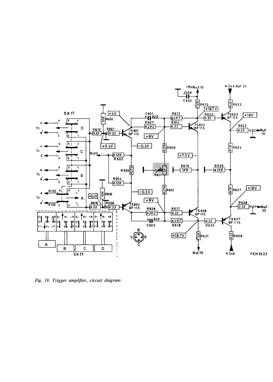
Fig. 19. Trigger amplifier, circuit diagram
C601
R613
820
R607
TS 601
BF 115
BuY.S~~o
12K f--r
R 602
I
R604
—~012K (--~
---{
0.3 V
TS60G
n'
C602
+ 2 L.V. BuY. 24
R622
TS603
BF 115
TS 602
BF115
R624
R616
R626
iK8
•1K8
R612
dR627
TS 606
R618
R625
+18.7 V
Y
R621
B uY.10
TS 607
BF 115
~R629
+24V
u.Y.
16
~-
1BuY.
32
PEM3522

Advertisement

Table of Contents
loading
Need help?

Need help?

Do you have a question about the PM 3344 and is the answer not in the manual?

Table of Contents