Philips PM 3342 Manual page 47

Dual trace unit
Table of Contents

Advertisement

5
A T T, ~
SK1
. ~
C103
~— SN
O
R 2 05
R 203
°
6AX13
8AX16
b
BFW11
ezvaa
C9V1
=I
J
D.C. 8 A L . ►--~o—~-~ 39
IN
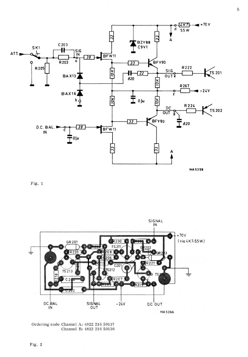
Fig. 1
=ate
33
2?
820
BFY90
SIG
OUTe
i
{4K2~--~+70V
5.5 W
R222
BFW 11
OC.BAL
SIGNAL
IN
OUT
f
R267
~ ~ -24V
DC
R 224
OUT q~
~33 ~
BFY90
_T 820
Ordering code Channel A: 4822 216 50137
Channel B: 4822 216 50136
Fig. 2
- 24V
SIGNAL
IN
D.0 0 U T
MA5266
TS 201
~S
202
MA 5258
+70V
(vi°4K7-SSW)

Advertisement

Table of Contents
loading
Need help?

Need help?

Do you have a question about the PM 3342 and is the answer not in the manual?

Table of Contents