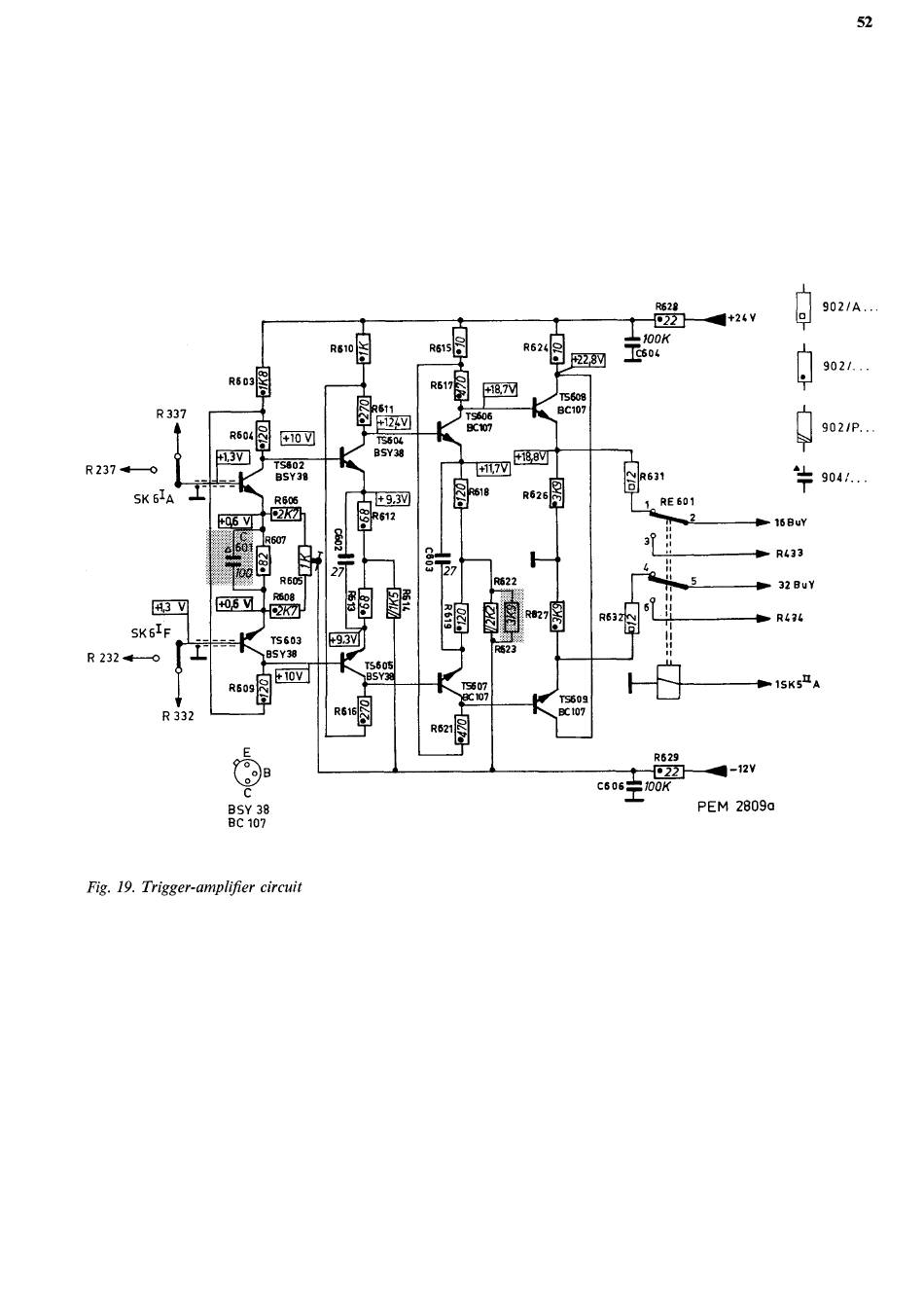
Trigger-Amplifier Circuit - Philips Pm 3342 Manual

Dual trace unit
Table of Contents

Advertisement

52
R 337
R 237 ~o
SK 6IA
R603
R60<
+1,3V
+1,3 V
SK6IF
R 232.--~
V
+10 V
T5602
BSY36
R 606
;~>~ R607
N
~~~
R 332
R605
8606
I.2K7F
T5603
BSY36
R609I
n ~ i
~s
C
BSY 38
8C 107
10V
Fig. 19. Trigger-amplifier circuit
I~'
~+z c v
1
T
902/A...
902/...
902/P. . .
~T
9oa;. . .
168uY
~
R433
32 BuY
R436
R629
~•22
c 6
0 6= f00K
-1TV
►~ 15KSII A
PEM 2809a

Advertisement

Table of Contents
loading
Need help?

Need help?

Do you have a question about the PM 3342 and is the answer not in the manual?

Table of Contents